Kirjaudu
Kirjaudu sisään
Nakkilan pyörä ja mopo
Tuotekategoriat
Etusivu
Varaosaluettelot
Tarvikkeet
Varusteet
Tarjoukset
Ajoneuvot
Huolto
Yhteydenotto
Varaosa luettelot
Suzuki
1300 cc
GSX 1300R K4-K7 2004-2007
01-Tiivistesarja
02-Vent.koneiston kansi, -tiiviste
03-Sylinterikansi, -tiiviste, imukurkut
04-Sylinteriryhmä, alatiiviste
05-Moottorilohkot, öljynsuodatin
06-Moottorin posket, oik+vas
07-Öljypohja, öljypumppu
08-Kampikoneisto, männät
09-Starttikytkin
10-Tasapainoakseli
11-Venttiilikoneisto, nokka-akselit
12-Nokkaketju, -laahaimet, -kiristin
13-Kaasuttimet
14-Polttoainepumppu, määränmittain
15-Ilmansuodatinkotelo, - suodatin
16-Pakoputkisto
17-Vesipumppu
18-Öljynlauhdutin
19-Jäähdytin, -puhaltimet
20-Paisuntasäiliö, vesiletkut
21-SAS-järjestelmä
22-Kytkin
23-Vaihteisto
24-Vaihteensiirto
25-Käynnistinmoottori
26-Vauhtipyörä, alakäämi
27-ECU, lataussäädin, sytytyspuola
28-Akku
29-Mittaristo
30-Etulyhty
31-Suuntavalo, -rele
31A-Suuntavalo, -rele
32-Takalyhty, rek.kilven tuki
33-Johtosarja, äänimerkki, lukot
34-Ohj.tangon monitoimikatkaisijat
35-Runko, takarunko
36-Seisontatuki, jarrupoljin
37-Jalkatapit, -tuet
38C-Polttoainesäiliö K4 2004
38A-Polttoainesäiliö K5 2005
38B-Polttoainesäiliö K6 2006
38D-Polttoainesäiliö K7 2007
39-EVAP-järjestelmä
40-Takakate
40A-Takakate
40B-Takakate
40C-Takakate
41-Etulokasuoja
41A-Etulokasuoja
41B-Etulokasuoja
42-Ohj.tanko, vaijerit, peilit
43-Jarruvipu, kytkinvipu, kahvakumit
44-Työkalut, akun pohjamuovi
45-Etukate, pleksi
45A-Etkate, pleksi
45B-Etukate, pleksi
45C-Etukate, pleksi
45D-Etukate, pleksi
46-Etukatteen tuki, ilmanotto putkistot
47-Sivukatteet
47A-Sivukatteet
47B-Sivukatteet
47C-Sivukatteet
47D-Sivukatteet
47E-Sivukatteet
47F-Sivukatteet
48-Sivukatteet
49-Varoitus-tarrat
50-Istuimet, istuinlukko, matkustajan kädensija
50A-Istuimet, istuinlukko, matkustajan kädensija
50B-Istuimet, istuinlukko, matkustajan kädensija
50C-Istuimet, istuinlukko, matkustajan kädensija
51-Etujousitus
52-Ohjauspylväs, -iskunvaimennin, yläkolmio
53-Etupyörä, etujarrulevyt
54-Etujarrupuristin, -palat
55-Etujarrusylinteri, -letkut
56-Kytkinsylinteri, -letkut
57-Takahaarukka, ketjunlaahain
58-Takaiskunvaimennin, -vivusto
59-Takapyörä, -jarrulevy
60-Takajarrupuristin
61-Takajarrusylinteri, -letkut
62-Tiivisteliimat, öljyt
A0-Arrow pakoputkisto
Varaosat tuoteryhmittäin
Tarvikkeet
Tarjoukset
Varusteet
Ajoneuvot
NÄYTÄ TUOTEKATEGORIAT
NPM.FI
Varaosa luettelot
Suzuki
1300 cc
GSX 1300R K4-K7 2004-2007
14-Polttoainepumppu, määränmittain
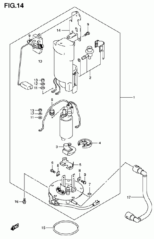
14-Polttoainepumppu, määränmittain, GSX 1300R K4-K7 2004-2007, 1300 cc, Suzuki-varaosa luettelot
Näytä suurempana
Nro
#1
Tuotenumero
15100-24FB0-000
Nimike
PUMP FUEL GSX1300R/K2-
Hinta
1 284,75 €
Määrä
+
-
Nro
#2
Tuotenumero
15410-24FB0-000
Nimike
FILTER, FUEL GSX1300R/K2-
Hinta
497,10 €
Määrä
+
-
Nro
#3
Tuotenumero
15420-24FB0-000
Nimike
STRAINER DL1000 GSX1300R/K2-
Hinta
102,70 €
Määrä
+
-
Nro
#4
Tuotenumero
15111-35F00-000
Nimike
CUSHION FUEL PUMP GSX-R750/Y-
Hinta
13,75 €
Määrä
+
-
Nro
#5
Tuotenumero
15112-42F00-000
Nimike
HOLDER, FUEL PUMP GSX1400
Hinta
26,15 €
Määrä
+
-
Nro
#6
Tuotenumero
15114-35F00-000
Nimike
BUSH GSX-R750/Y-
Hinta
21,35 €
Määrä
+
-
Nro
#7
Tuotenumero
15113-35F00-000
Nimike
O-RING GSX-R750/Y-
Hinta
9,50 €
Määrä
+
-
Nro
#8
Tuotenumero
15115-35F00-000
Nimike
NUT GSX-R750/Y-
Hinta
15,00 €
Määrä
+
-
Nro
#9
Tuotenumero
15116-35F10-000
Nimike
SCREW GSX-R1000/K2-
Hinta
9,55 €
Määrä
+
-
Nro
#10
Tuotenumero
34810-24FA0-000
Nimike
GAUGE GSX1300R/K1-
Hinta
210,80 €
Määrä
+
-
Nro
#11
Tuotenumero
15171-35F00-000
Nimike
WASHER GSX-R750/Y-
Hinta
9,15 €
Määrä
+
-
Nro
#12
Tuotenumero
15172-35F00-000
Nimike
SPRING WASHER GSX-R750/Y-
Hinta
7,35 €
Määrä
+
-
Nro
#13
Tuotenumero
15173-35F00-000
Nimike
NUT GSX-R750/Y-
Hinta
6,70 €
Määrä
+
-
Nro
#14
Tuotenumero
15181-24FB0-000
Nimike
BRACKET GSX1300R/K2-
Hinta
45,45 €
Määrä
+
-
Nro
#15
Tuotenumero
15201-35F00-000
Nimike
O-RING GSX-R750/Y-
Hinta
20,60 €
Määrä
+
-
Nro
#16
Tuotenumero
07120-06123-000
Nimike
BOLT
Hinta
3,50 €
Määrä
+
-
Nro
#17
Tuotenumero
15810-24FA0-000
Nimike
HOSE,FUEL GSX1300R/K1-
Hinta
80,45 €
Määrä
+
-